Разработка чертежей схем на заказ

от 300 BYN

Разработка, создание и изготовление чертежей схем на заказ – это одна из наших важных услуг. Мы предлагаем клиентам индивидуальные решения для проектирования схем, учитывая их требования и бюджет.


Принципиальные схемы — это изображения с символами, которые различались от страны к стране и менялись с течением времени, но в настоящее время в значительной степени стандартизированы на международном уровне. Простые компоненты часто имели символы, предназначенные для обозначения некоторых особенностей физической конструкции устройства.


Разработка, создание и изготовление схем на заказ.


Услуга изготовления схемы под заказ для изделия решает задачу создания точной и профессиональной схемы, которая может быть использована для производства продукта.
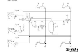
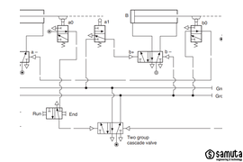
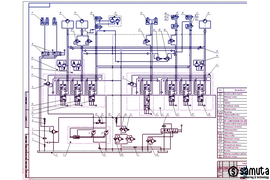
Чертеж схема, принципиальная схема — это графическое изображение (модель), служащее для передачи с помощью условных графических и буквенно-цифровых обозначений (пиктограмм) связей между элементами гидравлическими, пневматическими, кинематическими и комбинированные.

Shema princial'naja — jeto tehnicheskij dokument ESKD, soderzhashhij v vide uslovnyh graficheskih iz

Что нужно знать при заказе услуги?


Что такое чертеж схема?

Схема принциальная — это технический документ ЕСКД, содержащий в виде условных графических изображений или обозначений информацию о строении изделия, его составных частях и взаимосвязи между ними, действие которого основывается на использовании энергии. Компонентами называются узлы, которые выполняют какую-либо функцию. Принципиальная схема предназначена для пояснения принципа действия того или иного устройства.


Для чего нужна блок-схема?

Блок-схема — распространённый тип схем, является визуальным средством для представления  алгоритма или процесса, в которых отдельные шаги изображаются в виде блоков различной формы c обозначением, соединённых между собой линиями, указывающими направление последовательности. Это позволяет упростить понимание сложных систем.


То есть, схема принциальная отличается от блок схемы предметом пояснения и оформлением.

Razrabotka skhem i podbor komplektuiushchikh – vazhnyi i osnovnoi etap v proektirovanii liubogo obor

Разработка принципиальных схем на заказ и подбор комплектующих – важный и основной этап в проектировании любого оборудования. Услуга изготовления схемы для изделия может быть применена в самых разных сферах, таких как машиностроение, автомобильное производство, электроника, строительство, авиастроение, нефтегазовое производство, судостроение и т. д.


Для чего используют принципиальные схемы?
Схемы используют при проектировании, для изучения принципов работы, для изготовления, регулировки, контроля и ремонта изделий. Связь между условными графическими обозначениями и перечнем элементов осуществляется через позиционные обозначения.


Что включает в себя принципиальная схема?

Принципиальная схема включат в себя связи и расположение графических обозначений элементов и устройств на схеме, которое должно приблизительно отвечать действительному размещению элементов и устройств в изделии. Допускается на схеме не показывать расположение элементов и устройств в изделии, если схему выполняют на нескольких листах или расположение элементов и устройств на месте эксплуатации неизвестно. На схеме возле графических обозначений элементов и устройств указывают позиционные обозначения, присвоенные им на принципиальной схеме. 

Kuda zapisyvaiut dannye ob elementakh i ustroistvakh, izobrazhennykh na printcipialnoi skheme?

Куда записывают данные об элементах и устройствах, изображенных на принципиальной схеме?

Данные об элементах и устройствах, изображенных на схеме изделия, записывают в перечень элементов. Возле или внутри графического обозначения устройства и рядом с графическим обозначением элемента допускается указывать его наименование и тип и (или) обозначение документа, на основании которого устройство использовано, номинальные значения основных параметров (давление, подача, расход и т.п.). 


Схемы входят в комплект конструкторской документации и содержат вместе с другими документами необходимые данные для проектирования, изготовления, сборки, регулировки и эксплуатации изделия.


Обозначение и какие бывают типы принципиальных схем.


Вид схемы, обозначение:


В — вакуумная. В этом виде использованы приборы и устройства, работающие или производящие вакуум;
Г — гидравлическая. Используется жидкость, необязательно вода.
Е — деления. Основная часть делится на составные. Например, излучение разбивается на видимые и невидимые области спектра. Также используется для определения состава изделия;
К -кинематическая. Соединение механических частей и их связей;
Л — оптическая. Для отображения оптической связи при работе со световым лучом;
П — пневматическая. Показывает составные части изделия, работающего на воздухе;
Р — энергетическая. Взаимосвязь энергетических устройств или их составных частей;
С — комбинированная. Чтобы составить полную картину используются разные виды;
Х — газовая. Устройства, связанные с газом (пропан, бутан и т. д. ), но не с воздухом;
Э — электрическая. Устройства, работающие на электрическом токе.



Какая классификация принципиальных схем по типам?



Каждый вид делится на типы в зависимости от того, для какой цели она составляется. В отличие от видов, типы кодируются цифрами:

1 — структурная. Показывает взаимосвязь между функциональными частями. Например, компьютер состоит из: блока питания, материнской платы, жесткого диска и привода. Для каждого устройства свой прямоугольник, а что к чему подключается — показано с помощью линий;
2 — функциональная. Показывает связь внутри функционального устройства. В том же блоке питания можно схематично показать связь между трансформатором, выпрямителем, управляющим элементом ;
3 — принципиальная (полная). Показывает все элементы, входящие в устройство и то, как они взаимодействуют;
4 — соединения. Поясняет, как связываются между собой функциональные устройства. В компьютере это соединение отдельных устройств с помощью проводов и кабелей;
5 — подключения. Графически объясняет, как подключается устройство;
6 — общая. Объясняет, как взаимодействуют между собой отдельные части комплекса;
7 — расположения. Помогает получить представление о расположении частей относительно друг друга. Это может быть, например, фотография материнской платы;
0 — объединённая. Включает в себя несколько типов одного вида.


Принципиальные схемы часто рисуются с той же стандартной основной надписью и рамкой, что и другие технические чертежи.


Чертеж принципиальной схемы можно сохранить как:

  • КОМПАС (*.cdw), (*cdt),
  • AutoCAD (*.dwg), (*.dxf),
  • IGES (*.igs), (*.iges),
  • BMP (*.bmp),
  • GIF (*.gif),
  • JPEG (*.ipg),
  • PNG (*.png),
  • TIFF (*.tif),
  • TGA (*.tga),
  • Windows Metafile (*.wmf),
  • Enhanced Metafile (*.emf),
  • Portable Document Format (*.pdf);
    Дополнительные форматы: SVG, EPS, PostScript, PDF 1.4 (с полупрозрачностью), Dia, AI, Sketch, POV-Ray, LaTeX, OpenDocument Draw, GPL, EMF, POV



Описание работы с заказчиком при заказе схемы.


  1. Для начала заказчику необходимо предоставить точное описание и функции заказываемой схемы, а также ее требования. После этого заказчику потребуется уточнить все дополнительные требования и сроки изготовления.
  2. После этого специалисты проработают детальный чертеж схему, которая будет содержать различные подробности, такие как условные графические и буквенно-цифровые обозначения (пиктограммы), а также связи между элементами в виде линий.
  3. Наконец, специалисты свяжутся с заказчиком, чтобы подтвердить, что принципиальная схема готова. Заказчику будут предоставлены печатные и/или электронные копии.

Почему стоит посмотреть на мою услугу по заказу разработки чертежей схем?

В нашем портфолио вы можете ознакомиться с нашим участием в создании документации для инновационных проектов. Регулярно работаем с производственными компаниями в области машиностроения, приборостроения и легкой промышленности.

Заказывая разработку чертежей у нас, вы получаете ряд преимуществ. Во-первых, имею богатый опыт работы с различными производственными компаниями, что позволяет мне точно понять и учесть все требования и особенности вашего проекта. Во-вторых, гарантирую высокое качество и точность каждого чертежа, что позволяет избежать ошибок и снизить риски в процессе производства. Кроме того, всегда стремлюсь к индивидуальному подходу к каждому клиенту, учитывая его потребности и предпочтения.


В каких программах читаются экспортируемые файлы?

Экспорт моделей Компас 3D в SOLIDWORKS, CATIA, Pro / ENGINEER & Creo, Inventor, AutoCAD, Solid Edge, TopSolid, Geomagic Design, Kompas 3D, SpaceClaim, SketchUp, Autodesk REVIT, ZW3D, Draftsight , HiCAD, TurboCAD, T-FLEX, SolidFace, Elecworks, Gstarcad, IronCAD, MagicPart, SolidWorks Electrical, DesignSpark Mechanical, DesignSpark Electrical и поддерживает большинство нейтральных форматов CAD, включая

доступные форматы моделей: Компас 3d, CATIA V4, CATIA V5, ProE/Creo, UG NX, Inventor, SolidWorks, Solid Edge, STEP, IGES, Parasolid, ACIS File (*.sat), VDA­FS, VRML, STL. JT (*.jt), MESH, Neutral (*.neu), VDA (*.vda), PATRAN Geom, 3DXML, MEDUSA *.asc, 3MF, U3D (универсальный 3D-формат) и Adobe 3D PDF

Для форматов Компас 3d, CATIA V4, CATIA V5, ProE/Creo, UG NX, Inventor, SolidWorks, UG NX и Proe/Creo доступно возможность чтения/экспорта в 3d модели информации допусков и размеров PMI и GD&T (Geometry Dimensions & Tolerance)


Гарантии при заказе принципиальной схемы.


Мы гарантируем профессиональное качество предоставленной нами принципиальной схемы. Перед выпуском изделия на рынок мы проверяем и подтверждаем, что схема соответствует всем требованиям заказчика. Свяжитесь с нами, чтобы узнать больше!

Okazyvaem posleprodazhnoe obsluzhivanie (posleprodazhnyi servis) chertezhei skhem.

Оказываем послепродажное обслуживание (послепродажный сервис) чертежей схем.

Совокупность услуг, оказываемых после приобретения чертежей-схем, на практике это бесплатное гарантийное востановление утерянных файлов, при последующей послегарантийной доработке чертежа схемы вы платите только за обьем доработки, а не за весь файл, печать, предоставление совместимости с другими системами стандарта и программными продуктами САПР, перевод чертежа схемы на другой язык.


Наша услуга позволит вам быстро и качественно производить изделия, используя наши точные и детальные чертежи схемы. Мы предлагаем Вам более 10 лет опыта в изготовлении чертежей для производства, включая сложные и интересные проекты. Наши чертежи проходят точный контроль качества, что позволяет вам производить детали и изделия без непредвиденных задержек и проблем. У нас есть более сотни довольных клиентов, которые подтвердят качество наших услуг. Мы гарантируем вам быстрое и эффективное изготовление чертежей-схем для производства, а также своевременную доставку. Если вы ищете качественные схемы для производства и монтажа, мы готовы предложить вам лучшее решение.


Категория услуги: ОКРБ 007-2012 74.90.19.200 Услуги в области инжиниринга


Сопутствующие услуги:

УСЛУГА РАЗРАБОТКИ КОНСТРУКТОРСКОЙ ДОКУМЕНТАЦИИ, ЧЕРТЕЖЕЙ В САПР.


Что почитать:

ПОЧЕМУ НУЖЕН ЧЕРТЕЖ И МОДЕЛЬ ДЛЯ ИЗГОТОВЛЕНИЯ И РАСЧЕТА ЦЕНЫ НА ДЕТАЛЬ ИЛИ ИЗДЕЛИЕ?

Добавить комментарий
Антон Марцынкевич
Антон Марцынкевич
Что изображается на функциональной схеме?
Комментировать
Инженер конструктор
Инженер конструктор
Показывает связь внутри функционального устройства для представления алгоритма или процесса, в которых отдельные шаги изображаются в виде блоков различной формы c обозначением, соединённых между собой линиями, указывающими направление последовательности. Это позволяет упростить понимание сложных систем.

Удалить товар

Вы точно хотите удалить выбранный товар? Отменить данное действие будет невозможно.